致卓测控

在线客服

销售热线

400-027-1566

二次负荷测试仪的测量接线方法

时间:2020-01-16 阅读: 次 来源:致卓测控
文章标题:二次负荷测试仪的测量接线方法关  键 词:二次负荷测试仪,二次负荷测试仪的测量接线方法,二次负荷测试仪使用方法概      述:ZC-106C无线二次负荷及降压测试仪又称二次压降负荷在线测试仪、互感器二次压降负荷在线测试仪,它单台主机可以完成三相电压、电流、相位、频率、功率、功率因数、三相不平衡度等电参数的高精度测量。
ZC-106C无线二次负荷及降压测试仪又称二次压降负荷在线测试仪、互感器二次压降负荷在线测试仪,它单台主机可以完成三相电压、电流、相位、频率、功率、功率因数、三相不平衡度等电参数的高精度测量。
ZC-106C无线二次负荷测试仪还可以单独当作二次负荷在线测试仪使用,下面就教大家进行二次负荷在线测试时的测量接线方法。
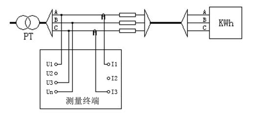
.3线PT负荷测试接线
在PT侧进行测试:PT侧A、B、C相电压线分别接到测量终端的U1、Un、U3端子上;用A、C(分别接到测量终端的I1,I3上)两把钳形电流互感器分别接到PT侧A、C相上,注意:相别一定要对应,否则测试结果不正确。接线图如下所示:
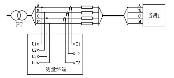
二.4线PT负荷测试接线
在PT侧进行测试:PT侧A、B、C、N相电压线分别接到测量终端的U1,U2,U3,UN端子上;用三把钳形电流互感器分别卡到PT侧各相上,注意:相别一定要对应,否则测试结果不正确。
接线图如下所示:
    
.CT负荷测试接线
在CT端测试,其中电压用A相电压通道测量(接到测量终端的U1,UN上),电流用A相钳形电流互感器测量(接到测量终端的I1上)。
接线图如下所示:
可以看出,使用ZC-106C无线二次负荷及降压测试仪进行二次负荷在线测试时的接线方法并不复杂。除了接线简单外,ZC-106C无线二次负荷及降压测试仪还具有体积小、重量轻、携带方便、测试准确等优点,非常值得大家选购哦。
文章阅读完毕,有任何产品或技术问题咨询,请直接拨打我公司技术服务专线:13638679450,18995634856,24小时竭诚为您服务!
致卓原创 | 版权所有 | 禁止复制 | 抄袭可耻
  • 相关文章
    GIF89a 125859