核查电流互感器保护级(P级)准确限值系数是否满足要求有两种间接的方法,励磁曲线测量法和模拟二次负荷法。
P级绕组的V-I(励磁)曲线应根据电流互感器铭牌参数确定施加电压,二次电阻r2可用二次直流电阻r2替代,漏抗x2可估算,电压与电流的测量用方均根值仪表。电压等级不同估算。
x2估算值见表1-1:
| 电流互感器额定电压 | 独立结构 | GIS及套管结构 | ||
| ≤35kV | 66~110kV | 220~500kV | ||
| x2估算值(Ω) | 0.1 | 0.15 | 0.2 | 0.1 |
例如:
参数:电流互感器额定电压220kV,被检绕组变比1000/5A,二次额定负荷50VA,cosΦ=0.8,10P20,则:
额定二次负荷阻抗ZL=(50VA/5A÷5A)(0.8+j0.6)=1.6+j1.2Ω
二次阻抗Z2≈r2+jx2=0.1+j0.2
其中r2 为直流电阻实测值
那么,根据已知铭牌参数“10P20”,在20倍额定电流情况下线圈感应电势:
E∣20In=20×5|(Z2+ZL)|=100|1.7+j1.4|=100√(1.72+1.42)=220V 。
如果在二次绕组端施加励磁电压220V时测量的励磁电流I0>0.1×20×5A=10A时,则判该绕组准确限值系数不合格。
进行基本误差试验时,如果配置相应的模拟二次负荷可间接核对准确限值系数是否满足要求,例如:
电流互感器铭牌参数同上,在正常的差值法检测电流互感器基本误差线路上,将二次负荷Z'L取值改为(20-1)Z2+20ZL取可,即:
Z'L=(20-1)Z2+20ZL=19×(0.1+j0.2)+ 20(1.6+j1.2)=33.9+j27.8Ω (E.0.1)
在接入Z'L时测量额定电流(这里为1000A)时的复合误差√(f2+δ2%)大于10%,则判为不合格,其中δ单位取厘弧。
注:① 由于间接法测量没有考虑一次导体及返回导体电流产生的磁场干扰影响,通常间接法测量合格的互感器再用直接法核查,其结果不一定合格;间接法测量不合格的互感器直接法测量其结果基本上不合格,但是间接法测量方法简单、易行;
②有怀疑时,宜用直接法测量复合误差,根据测量结果判定是否合格。
额定电压为330kV及以上电压等级独立式、GIS和套管式电流互感器,线路容量为30×104kW及以上容量的母线电流互感器及容量超过120×104kW的变电站带暂态性能的各种电压等级的电流互感器,其具有暂态特性要求的绕组应根据铭牌参数,采用低频法或直流法测量其相关参数,核查是否满足相关要求。
在二次端子上施加实际正弦波交流电压,测量相应的励磁电流,试验可以在降低的频率下进行,以避免绕组和二次端子承受不能容许的电压。
测量励磁电流应采用峰值读数仪表,以能与峰值磁通值相对应。
测量励磁电压应采用平均值仪表,但刻度为方均根值。
二次匝链磁通道Φ,可由频率fˊ下的实测所加电压的方均根值Uˊ按下式得出:
Φ=√2/2πf '•Uˊ(Wb) (E.0.2-1)
额定频率.下的等效电压方均根值U 为:
U=(2πf/√2)•Φ(V,r.m.s.) (E.0.2-2)
所得励磁特性曲线为峰值励磁电流im 与代表峰值通道Φ的额定频率等效电压方均根值U的关系曲线。
励磁电感由上述曲线在饱和磁通Φs的20%至90%范围内的平均斜率确定:
Lm=Φs/im=(√2)U/(2πfim) (H) (E.0.2-3)
当忽略二次侧漏抗时,相应于电阻性总负荷(Ret+Rb)的二次时间常数Ts 可按下式计算:
Ts=Ls/Rs≈Lm/(Ret+Rb) (s) (E.0.2-4)
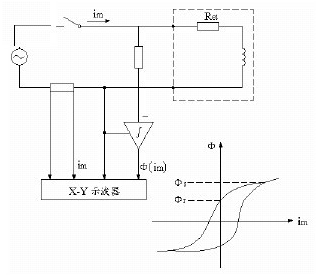
当交流法确定剩磁系数Kr时,需对励磁电压积分,见图1-2,积分的电压和相应的电流在X-Y示波器上显示出磁滞回环。如果励磁电流已是饱和磁通Φs达到的值时,则认为电流过零时的磁通值是剩磁Φr。按定义Φr/Φs=ψr/ψs,由比率便可求出剩磁系数Kr。
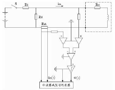
直流饱和法是采用某一直流电压,它能使磁通达到持续为同一值。励磁电流缓慢上升,意味着受绕组电阻电压的影响,磁通测量值是在对励磁的绕组端电压减去与Reim对应的附加电压后,再进行积分得出的。典型试验电路见图1-3。
测定励磁特性时,应在积分器复位后立即闭合开关S。记录励磁电流和磁通的上升值,直到皆达到恒定时,然后切断开关S。
磁通Φ(t)和励磁电流im(t)与时间t的函数关系的典型试验记录图见图1-4,其中磁通可以用Wb表示,或按公式(E.0.2-2)额定频率等效电压方均根值U(t)表示。
励磁电感(Lm),可取励磁曲线上一些适当点的除Φ(t)除以相应的im(t)得出,或者当磁通值用等效电压方均根值U(t)表示时,使用公式(E.0.2-3)。
因为TPS和TPX级电流互感器要求确定Φ(im)特性的平均斜率,故推荐采用X-Y记录仪。
一旦开关S断开,衰减的励磁电流流过二次绕组和放电电阻Rd。随之磁通值下降,但它在电流为零时,不会降为零。如选取的励磁电流Im使磁通达到饱和值时,则在电流为零时剩余的磁通值认为是剩磁Φr。
TPS和TPX级电流互感器的铁心必须事先退磁,退磁的TPY级电流互感器的剩磁系数(Kr)用比率Φr/Φs确定。
对于铁心未事先退磁的TPY级电流互感器,其剩磁系数(Kr)可用交换二次端子的补充试验确定。这时的剩磁系数(Kr)计算方法同上,但假定(Φr)为第二次试验测得的剩磁值的一半。



