系统中性点不对称电压是由于系统三相对地电容不等产生的,经消弧线圈接地的系统,一般要求不大于相电压UΦ的1.5%,否则将影响系统正常运行。当中性点不对称电压较高时,应将部分线路进行换位,以减小系统三相对地电容不平衡的程度。
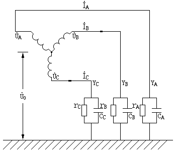
中性点不对称电压等值电路如图1-1所示。图中的ÙA、ÙB、ÙC为系统对称三相电压;ÌA、ÌB、ÌC为系统三相电流;YA、YB、YC为系统三相对地导纳;CA、CB、CC为系统三相对地电容;rA、rB和rC为系统三相对地损耗电阻;Ù0为系统中性点不对称电压。

ÌA+ÌB+ÌC=0 (13-1)
则:(ÙA+Ù0)YA+(ÙB+Ù0)YB+(ÙC+Ù0)YC=0
(ÙAYA+ÙBYB+ÙCYC)+(YA+YB+YC)Ù0=0
Ù0=-[(ÙAYA+ÙBYB+ÙCYC)/(YA+YB+YC)] (13-2)
各相电压以ÙA为基准
则:Ù0=-ÙA[(YA+α2YB+аYC)/(YA+YB+YC)] 13-3)
由于损耗电阻很小,可以忽略不计,所以各相导纳为:
YA=1/ZA=1/(1/jωCA)=jωCA,YB=jωCB,YC=jωCC
于是:Ù0=-ÙA[(CA+α2CB+αCC)/(CA+CB+CC)] (13-4)
式(13-3)及式(13-4)中
α=еj120=cos120°+jsin120°=-1/2+j(√3/2)
α2=еj240=-1/2-j(√3/2)
1+α2+α=0
由式(13-3)可见,当三相导纳不等,即YA≠YB≠YC时,Ù0≠0,即中性点出现不对称电压。
正常运行的35kV及以下电压系统,其中性点不对称电压一般比较低(几十至几百伏),可用适当量程的电压表直接测量。为了安全起见,一般需先用同一电压等级的电压互感器接至被测变压器的中性点,并在互感器的低压侧测出电压的大概数值,证明系统没有接地时,再用适当量程的电压表直接测量中性点的电压。接电压表的引线应用绝缘杆支撑接入被测的中性点上,接触时间应尽可能短,以能准确读数为限,应选内阻高的电压表,一般比被试系统的容抗大10倍。在系统对地接有电磁式电压互感器时,也可用静电电压表测量(因这种直接接地的互感器能使感应电荷有泄漏通道,不会造成测量误差)。
为了保证安全,不得在大风、雨雾雷电天气时测量。万一在测量过程中发生接地,为防止事故扩大,可在测量引线中串入一个石英砂填充的复式熔断器。用静电电压表测量时,可在测量引线中串入数兆欧高压电阻或几千皮法的高压电容器。为了防止表计损坏,可并联放电间隙或真空放电管。
必要时可接入电子示波器观察波形,对发电机中性点电压尤为必要。