目前电力系统中运行的电压互感器结构可分为电磁式互感器、串级式电压互感器和电容式电压互感器三种。
电磁式电压互感器又可分为油浸单相、油浸三相五柱。浇注式电压互感器,多用于35kV及以上的电压等级。
35~220kV电压互感器多为串级式电压互感器。近年来,由于电容式电压互感器绝缘结构合理,绝缘强度较高,又能充分利用载波通讯所必须的耦合电容器,在110kV及以上的电压等级中得到广泛应用。
图1-1~图1-3分别示出了三种结构电压互感器的结构及原理。



测量电压互感器绕组的绝缘电阻的主要目的是检查其绝缘是否有整体受潮或老化的缺陷。
测量时,一次绕组用2500V绝缘电阻测试仪,二次绕组用1000V绝缘电阻测试仪或2500V绝缘电阻测试仪,非被测绕组应接地。试验结果可与历次试验数据比较,进行综合分析判断。一般情况下,一次绕组的绝缘电阻不应低于出厂值或历次测量值的60%;二次绕组一般不低于10MΩ。当电压互感器吊芯检查修理时,应用2500V绝缘电阻测试仪测量铁芯夹紧螺栓的绝缘电阻,其值一般不低于10MΩ。
测量绝缘电阻时,还应考虑并排除空气湿度、互感器表面脏污、温度等对绝缘电阻的影响,必要时,可在套管下部外表面用软铜丝围绕几圈引至绝缘电阻测试仪的“G”端子,以消除表面泄漏的影响。
对35kV及以上电压互感器,测量一次绕组的介质损耗因数tanδ值,能灵敏地发现绝缘受潮、劣化及套管绝缘损坏等缺陷。
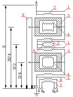
以图1-4所示220kV串级式电压互感器原理接线图为例,说明串级式电压互感器tanδ的试验方法。如图1-4 所示,串级式电压互感器为分级绝缘,运行时其首端“A”接于运行电压,而末端“X”接地。一次绕组分为4段,绕在两个铁芯上;两个铁芯被支撑在绝缘支架上,铁芯对地电压分别为3U/4和U/4、一次绕组最末一个静电屏(共有4个静电屏)与末端“X”相连接,末静电屏外是二次绕组ax和辅助二次绕组aDxD。末端“X”与ax绕组运行中的电位差为100/√3V,它们之间的电容量约占整体电容量的80%。110kV串级式电压互感器的结构和绕组布置与220kV的类似,一次绕组共分为2段,只有一个铁芯,铁芯对地电压为U/2。

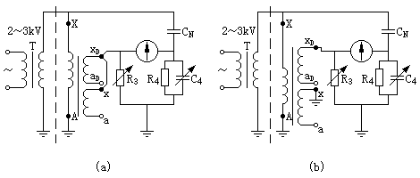
测量串级式电压互感器tanδ和电容的方法主要有:常规试验法、自激法、末端屏蔽法。末端加压法,试验接线如图1-5~图1-8所示。
用这些测量方法测量电压互感器tanδ和电容的接线方法及被测绝缘部位,如表1-1所示。
| 序号 | 试验方法 | 图号 | ZC-220介质损耗测试仪接线方法 | 被试品接线方法 | 被测绝缘部位 | 测得结果 | ||||||||
| 接线方式 | CX端的连接 | E端的连接 | 加压端和试验电压 | 接地端 | 悬浮端 | 底座 | 绕组间 | 支架 | 二次端子 | 三次端子 | ||||
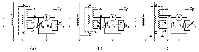
| 1 | 末端加压法 | 图1-8(a) | 正接线 | x,xD | 地 | x加2~3kV | A | aD,a | 接地 | √ | √ | √ | ||
| 2 | 图1-8(b) | xD | 地 | A,x | aD,a | √ | √ | √ | ||||||
| 3 | 末端屏蔽法 | 图1-7(a) | 正接线 | x,xD | 地 |
A加10kV (限于CN) |
X | aD,a | 绝缘 | √ | C1,tanδ1 | |||
| 4 | 图1-7(b) | x,xD,底座 | 地 | X | aD,a | √ | √ | C2,tanδ2 | ||||||
| 5 | 图1-7(c) | 底座 | 地 | X,x,xD | aD,a | √ | C3,tanδ3 | |||||||
| 6 | 常规法 | 图1-5 | 正接线 | ax,aDxD | 地 | A加10kV | 绝缘 | |||||||
| 7 | 正接线 | ax,aDxD | 地 | A加10kV | 接地 | √ | √ | √ | √ | |||||
| 8 | 正接线 | ax | 地 | A加10kV | 接地 | √ | √ | √ | ||||||
| 9 | 正接线 | aDxD | aDxD地 | A加10kV | ax,aDxD | 接地 | √ | √ | √ | √ | ||||
| 10 | 正接线 | 底座 | ax,地 | A加10kV | ax,aDxD | 绝缘 | √ | √ | √ | √ | ||||
| 11 | 正接线 | AX | ax,aDxD地 | 通过E端加 | 接地 | √ | √ | √ | √ | |||||
| 12 | 正接线 | AX | ax,aDxD | 2~3kV至AX | 接地 | |||||||||
注 1.表中√为做此试验。
2.当用末端加压法和末端屏蔽法试验时,被试电容CX的计算公式为
CX=(1/k)×(R1/R3)CN
式中 k是试验式第二、第三绕组(ax,aDxD)所在铁芯的电位与试验电压的比值。当用末端加压法试验时,对于JCC—220型电压互感器,k=3/4;对于JCC—110型电压互感器,k=1/2。当用末端屏蔽法试验时,对于JCC—220型电压互感器,k=1/4;对于JCC—110型电压互感器,k=1/2。
(1) 常规法试验接线如图1-5所示,测量得到的一次绕组AX与二次绕组ax、辅助二次绕组aDxD及一次绕组AX与底座和二次端子板的综合绝缘的tanδ,包括一、二次绕组间绝缘支架。二次端子板绝缘的tanδ。由互感器结构可知,下铁芯下芯柱上的一次绕组外包一层0.5mm厚的绝缘纸,其上绕辅助二次绕组aDxD。常规法测量时,下铁芯与一次绕组等电位,故为测量tanδ的高压电极,其余为测量电极,其极间的绝缘较薄,因此电容量相对较大,即测的的tanδ和电容值中绝大部分是一次绕组(包括下铁芯)对二次绕组间的电容值和tanδ值。当互感器进水受潮时,水分一般沉积在底部,且铁芯上绕组端部易于受潮。所以常规法对监测其进水受潮,还是有效的。

常规法试验时,考虑到接地末端“X”的绝缘水平和ZC-220介质损耗测试仪的测量灵敏度,试验电压一般选择10kV。
现场常规法测量tanδ的试验结果主要有以下两种:
1)tanδ大于规定值。这即可能是互感器内部缺陷如进水受潮等引起的,也可能是由于外瓷套和二次端子板的影响引起的,一般受二次端子板影响的可能性较大。若试验时相对湿度较大,瓷套表面脏污,还应注意外瓷套表面状况对测量结果的影响。如确认没有上述影响,则可认为互感器内部存在绝缘缺陷。
2)tanδ小于规定值。一般认为此时绕组间和绕组对地绝缘良好。但应注意,由于绝缘支架电容量仅占测量时总电容的1/2~1/100,因此实测tanδ将不能灵敏地反映支架的绝缘状况。这就是说,即使总体tanδ(一次绕组对二次绕组及地)合格,也不能表明支架绝缘良好。而运行中支架受潮和分层开裂所造成的爆炸事故相对较多,故必须监测支架在运行中的绝缘状况。这一问题是常规法所不能解决的,为此有必要选择其他的试验方法。
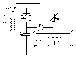
(2) 自激法试验接线图如图1-6所示。自激法测量110kV及以上串级式电压互感器绕组间、绕组对地的介质损耗因数tanδ时,不需外加试验用电压互感器,只要给被试互感器二次绕组(一般为辅助二次绕组aDxD)施加一较低电压(一般考虑使一次电压不超过5~10kV),利用互感器本身的感应关系,即可在高压绕组上产生一个较高的试验电压。此时一次绕组中的电压分布和实际运行情况相似,高压端子承受全部试验电压,而其末端只承受ZC-220介质损耗测试仪R3上的电压降(一般不超过1V),即满足了测量tanδ对试验电压的要求,又不会损坏弱绝缘的末端。由于末端电位接近与地电位,所以二次端子板的影响可以忽略不计。

用自激法测量tanδ是加压绕组可选辅助二次绕组ax,标准电容器CN选用ZC-220介质损耗测试仪配套BR—16型电容器,不加压二次绕组ax一端接地,一端悬空。此时测量的是一次绕组对地的分布电容CX,而且沿一次绕组各点对地电压不相等。由于测量时一次绕组电位分布与常规法测量时不同。因此测得的电容量和tanδ值与常规法测量的结果也不相同。
应当指出,用自激法测量串级式互感器的tanδ时,只要被试绝缘有一点接地,即可采用QS1型西林电桥的侧接线法测量。由ZC-220介质损耗测试仪测量原理分析可知,侧接线法测量时除了有外电场干扰外,还有电源间的干扰和杂散阻抗的影响。因此其测量数据分散性及误差较大,而且自激法用常规法一样,不能叫准确地测量出绝缘支架的介质损失,此方法现场一般采用不多。
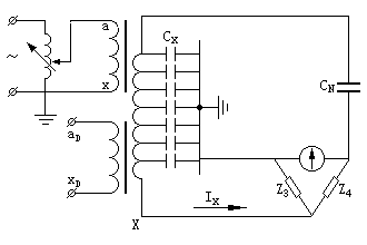
(3) 末端屏蔽法测量接线图如图1-7所示。测量时被试互感器一次绕组A端加高压,末端X接电桥屏蔽(正接线时X端接地)。这一试验方法能排除由于X端小套管或二次端子板脏污、受潮、有裂纹所产生的测量误差,从而能较真实地反映互感器内部绝缘状况。其不足在于一次绕组对比部分的部分电容,因被屏蔽而未测入。

在现场用末端屏蔽法测量tanδ时,因为试品电容CX太小,试品表面状况、气候条件及周围干扰的影响相对较大,不易测准。当试品电容CX过小时,桥臂R4电阻固定为3184Ω,CN=50pF,R3可能很大,有时甚至超过ZC-220介质损耗测试仪的桥臂电阻R3的最大值(R3≤1111.2Ω)。为解决这一问题,一般是在R4臂上并联电阻,这样在试品电容不变时可以减小R3值,使ZC-220介质损耗测试仪能够满足试验要求。由ZC-220介质损耗测试仪测量原理可知,当R4上并联外附电阻,而使其值变为KR4时,则电桥的实测值tanδm已不能代表试品真实值,试品真实值tanδ=Ktanδm。
应当指出,采用末端屏蔽法测量时,不能将被试互感器二次绕组ax及aDxD短接后接CX。这是因为串级式电压互感器空载试验(二次未接负载)时,高压绕组AX上的电压分布均匀的,保证了二次绕组上任一点的电压不仅数值上小于一次绕组电压,而且相位一致,即被试支路电压与标准支路电压方向一致(这是对ZC-220介质损耗测试仪保证测量准确性的基本要求)。如果测量时将互感器二次绕组短路,施加5kV及以上试验电压时高压绕组电流以毫安计,电桥仍能进行测量,但测量误差较大。因为互感器二次绕组短路后,一次绕组电压分布就不再像空载 时那样均匀了,而是自上而下逐级降低,且电压相位不同,从而引起测量误差。
末端屏蔽法测量时一次绕组空载,其励磁感抗和铁损感抗并联在电源之间,并未包括在测量回路及结果中,所以不会引起增大的测量误差。
实测表明,当互感器进水受潮时,末端屏蔽法较常规法测得的tanδ值要大。这说明末端屏蔽法对发现互感器进水受潮较常规法要灵敏。因为互感器进水受潮后,水分沉积到下部,下铁芯及其端部绕组易于受潮,而绕组内部受潮相对就不那么严重。末端屏蔽法是一般易于受潮的下铁芯对二次绕组端部绝缘,即tanδ较大的部分的缺陷。
用末端屏蔽法还可以直接测量绝缘支架的tanδ,试验接线如图1-7(C)所示。应当指出,由于支架的电容量很小(一般为10~25pF),因此按图1-7(C)直接测量的灵敏度较低,在强电场干扰下往往不易测准,建议使用间接法,即按图1-7(a)、(b)所示接线进行两次测量后(两次测量值分别为C1,tanδ1;C2,tanδ2),按下式计算出绝缘支架的电容C和介质损耗因素tanδ,即
C=C2﹣C1
tanδ=(C2tanδ2﹣C1tanδ1)/(C2﹣C1)
(4) 末端加压法的测量接线如图1-8(a)所示。测量时,一次绕组的高压端A接地,末端X施加试验电压(不应超过3kV,一般为2~3kV),二次绕组开路;x、xD或a、aD接ZC-220介质损耗测试仪CX线。设在末端X施加的电压为U,因而相对于JCC—220型电压互感器,上铁芯对地电压为(3/4)U,下铁芯对地电压为(1/4)U.对于JCC—110型电压互感器,铁芯对地电压为U/2。因此同末端屏蔽法,实测电容值要换算为实际电容值。

末端加压法主要检测的是互感器一、二次绕组间的电容和tanδ。由于A端接地,相当于一个接地屏蔽罩,被试品电容远大于末端屏蔽法所测得的电容等原因,因而使得现场测试结果几乎不受干扰。另外,由于A端接地,因而试验时可不拆开互感器顶端与避雷器等设备的高压引线,减少试验时的工作量。
应当指出,末端加压法同常规法一样,测量结果易受二次接线板的影响,而且对绕组端部绝缘受潮反映不灵敏。
《规程》中建议对串级式电压互感器的tanδ试验方法,采用末端屏蔽法。
表1-2中示出了采用不用试验方法测量串级式(分级绝缘)电压互感器tanδ值的参考试验标准。
| 电压等级 | 试验方法 | 交接大修后(%) | 运行中(%) | |
| 35kV以下 | 常规试验方法 | 3.5 | 5.0 | |
| 35kV以上 | 常规试验方法 | 2.5 | 3.5 | |
| 末端加压法 | 按图1-8(a)接线 | 2.5 | 3.5 | |
| 按图1-8(b)接线 | 3.5 | 5.0 | ||
| 末端屏蔽法 | 本体,按图1-7(a)接线 | 3.5 | 5.0 | |
| 绝缘支架,按图1-7(a)、(b)、(c)接线 | 5.0 | 10.0 | ||
| 自 激 法 | 2.5 | 3.5 | ||
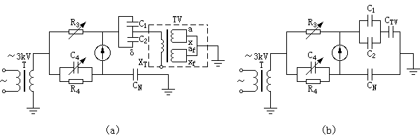
电容式电压互感器由电压分压器、电磁单元(包括中压互感器、电抗器)和连接端子盒组成。其原理接线如图1-9所示。还有一种电容式电压互感器是单元式结构,即电容分压器和中压互感器分别独立,现场组装。

另有一种电容式电压互感器为整体式结构,分压器和中压互感器合装在一个瓷套内,无法使电磁单元同电容分压器两端断开。这种电容式互感器分别为瓷套上有A端子(中压互感器高压侧与电容分压器连接端)引出的和瓷套上没有A端子引出的两种。本文将主要介绍对这两种类型电容式电压互感器tanδ的测量方法。
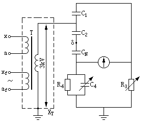
(1) 没有A端子引出的电容式电压互感器tanδ和电容量C的测量。没有A端子引出的电容式电压互感器tanδ测量接线如图1-10~图1-12所示。三种测量接线分别测量主电容C1、tanδ1,分压电容C2、tanδ2即中压互感器的电容量CTV及tanδTV值。
1)主电容C1和tanδ1的测量接线如图1-10所示。该接线采用自激法,有中压互感器辅助二次绕组加压,XT点接地,按ZC-220介质损耗测试仪正接线测量,分压电容C2的“δ”点接高压电桥的标准电容器CN的高压端,主电容C1高压端接高压电桥的CX线。由于“δ”点的绝缘水平较低,所以试验电压不宜超过3kV。这种情况下,C2与标准电容CN串联组成标准支路。一般CN的tanδ≈0,而C2≥CN,因此C2与CN串联值C'N=(C2CN)/(C2﹢CN)≈0,所以标准之路中串有C2并不影响测量结果。
中压互感器的一次电流I1=ωC1U,设C1=8000pF,U=3000V,则有I1=0.009A。考虑到R3的值要求大于50Ω,ZC-220介质损耗测试仪分流器位置可选在0.025档。
2)分压电容C2和tanδ2的测量接线如图1-11所示。该接线类似于C1、tanδ1的测量接线,只是标准支路为C1与CN串联,C2的“δ”端子接电桥CX线,仍由中压互感器辅助二次绕组加压,XT点接地,按正接线测量。由于C2电容较大,加压时应考虑容升电压。中压互感器一次绕组与辅助绕组二次的电压比为13000/100V,一次电压为10kV时,辅助二次绕组afxf的电压为77V。此时互感器的一次电流I1=ωC2U,取C2=35000pF,U=10kV,则I1=0.11A,电桥分流器可选择在0.15档进行测量。此时总功率P=UI1=1100VA。实际测量时,中压互感器一次额定电压为13000V,一次绕组为0.35mm漆包线,能满足电源容量要求。但由于被试电容C2电容量较大,电桥测量灵敏度相对较高,所以现场一般采用较低电压(4kV以下)进行测量。


3)中压互感器电容值CTV和tanδTV的测量接线即等值电路图如图1-12所示。C2和中压互感器一次绕组并联,在过电压条件下C2易于损坏,且由于互感器一次绕组线径较细,往往比C2更容易烧坏。互感器一次绕组是否短路或断路,在测量C1、tanδ1,C2、tanδ2时,可用在中压互感器励磁加压来发现。

测量中压互感器的CTV和tanδTV时,将C2末端“δ”点与C1首端相连,XT悬空,中压互感器二次绕组短路接地,ZC-220介质损耗测试仪按反接线,CX线接C2末端与C1手段短接线,由于受“δ”点绝缘水平的限制,试验电压不宜超过3kV。
这种接线所得的是C1与C2并联后再与CTV串联的介质损耗因数tanδ。测得的tanδ值为
tanδ={CTV[(C1tanδ1﹢C2tanδ2)/(C1﹢C2)]﹢(C1﹢C2)tanδTV}/(C1﹢C2﹢CTV)
由于C1﹢C2≥CTV,所以tanδ≈tanδTV,即测得的介质损耗因素tanδ可近似认为是中压互感器一次绕组对铁芯、外壳和二次绕组的介质损耗因数。
由于CVT电磁单元有补偿电抗器L、中间变压器T等组成,和分压回路C2构成一个谐振回路。如果在试验C1、tanδ1和C2、tanδ2时(见图1-10和图1-11),则认为是一个非谐振回路,可能因为所加电压太高,产生谐振,将CVT损坏。为了防止试验过程中损坏CVT,则应:
(1)试验所加电压两种情况下,均在3kV及以下;输入电流I不大于3IN(IN为中间变压器额定电流);试验电压值应实测,不得用变比换算,以防容升或谐振损坏CVT。
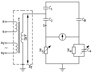
(2)有A端子引出的电容式电压互感器C和tanδ的测量。近年来,国内新生产的电容式电压互感器,将其中压互感器与分压电容C2的连接点A从绝缘子内引出以方便各部分tanδ的测量。
测量有A端子引出的电容式电压互感器的主电容C1、tanδ1,分压电容C2、tanδ2时,将A端子接地,ZC-220介质损耗测试仪采用反接线,CX线分别连接C1高压端和C2的“δ”端,即可分别测出C1、tanδ1和C2、tanδ2。同样应注意,测量C2、tanδ2时,受“δ”点绝缘水平限制,加压不宜超过3kV。
测量有A端子引出的电容式电压互感器的中压互感器tanδTV时,应将XT接地打开,二次绕组短路接地,电桥CX线接A端子,C1高压端和C2的“δ”端接电桥屏蔽线,用反接线测量,加压不宜超过3kV。
有上述分析可以看出,电容式电压互感器由于结构上的原因,给现场的tanδ测量带来较大困难,但通过合理地改变试验接线,仍可以进行正确的测量。
根据实践证明,图1-10和图1-11测量C1、tanδ1和C2、tanδ2时,两个测试回路中都存在着忽略补偿电抗器L的问题,使可能发生谐振的电路变成不会发生谐振的安全电路。图1-11中,试验电压Us=10kV时,更危险。现场采用上述试验方法,导致CVT损坏时发生。
因为试验电路是一个电感(L)—电容(C1或C2)串联,又要求XL=XC,所以,是一个谐振回路。110kV及以上的CVT测量C2时,以及35kV及以下测量C1时,均易损坏CVT。尤其是图1-11,Us=10kV,实测时一旦发生谐振,10kV大部分加在电感L和保护器F2上,而F2的承受能力只有3kV通流能力,所以一旦发生上述情况,就容易将保护器烧坏,进而损坏CVT。
解决方法:① 不论测C1,还是C2,Us≤3kV; ② 输入电流不大于3ICN; ③ Us值是直接测量值,而不是通过变比换算值。