被试设备周围不同相位(如 A、B、C三相)的带电体与被试设备不同部位间存在电容耦合,这些不同部位的祸合电容电流(干扰电流)沿被试品和电桥测量电路(正、反、侧接线)流过,形成电场干扰,对现场tanδ的测量造成误差。由于被试设备结构不同,其受电场干扰情况也不同。
在部分停电的现场,对可能受到邻近带电物体电场影响的被试品,特别是直接与电桥连接的暴露的被试品电极,在可能条件下用内侧有绝缘层的金属罩、铝箔等加以屏蔽,屏蔽罩(箔)接地,以减少电场干扰的影响。
对于干扰电源和试验电源同频率时,可以利用选相倒相法,通过计算的方法消除干扰电流对被试品从高压端、中间电容屏或末端电容祸合的影响。一般情况下,测量时将电源正、反倒相各测一次即可,若作反接线测量,且测得的tanδ≥15%时,应将电源另选一相测试,使tanδ≤15%为止。
当tanδ﹤10%时,实际tanδx可简略地按下式计算:
tanδx=(R32tanδ1-R31tanδ2)/(R31-R32)
Cx=(CnR4/2)×[(R32+R31)/(R31R32)]
式中:
tanδ1、tanδ2——倒相前的tanδ;
R31、R32——倒相前后的R3值。
应用选相倒相法所引起的误差在一般高压电桥允许的误差范围内。
2.3.1 原理
当干扰源特别强,利用特制的可调电源加到桥体上,可以消除干扰对电桥平衡和对测量的影响。
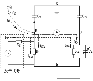
图1-1为以反接线为例在R3臂上加反干扰源测量tanδ的原理图。

在西林电桥的R3臂并接一个特制可调的电源(反干扰电源,电动势Es,内阻Zs),首先,|Zs|>>|R3|,反干扰源的并接,不影响干扰电流Ig、Ig3、Ig4的分布。又因为有1/ωCx>>R3,1/ωCn>>|Z4|,所以反干扰源电流Is主要是流过R3和Z4臂,即:
Is=Is3+Is4
如果电桥R3及R4臂正好置于试品真实tanδ对应位置,调节Es,使之满足:
Is3+Is4=0
则(Is3+Ig3)R3=△UBE=0
因而 Is4+Ig4=0
这就表示流过检流计的干扰电流Ig4与反干扰电Is4之和为零,电桥处于平衡。这时再加试验电压,电桥仍能处于平衡,即能得到较准确的tanδ值。
2.3.2 操作步骤
a) 按常规的tanδ测量方法接好线(不加试验电源),将反干扰电源的两个输出端分别接入电桥的Cx端和E端(或者是Cn端和E端,或者是Cx端和Cn端)。
b) 将电桥的R3调整在估计的测量值位置上(例如,试品电容为100pF左右时可将R3调整在大约为1500Ω的位置上),R3预调得越准确,一般一次调整反干扰电源装置,即可一次平衡成功,测试数据准确。
c) 合上电桥检流计电源,将检流计灵敏度放在适当位置,观察因电场干扰造成的检流计指示值,以不超过2/3刻度为宜。
d) 合上反干扰装置的电源,先调整反干扰装置输出的反干扰电流“幅值”,后调整其相位,使检流计在灵敏度最大时,指示最小为止。
e) 固定反干扰电源装置的“幅度”和“相位”,将检流计调至零位,然后合上试验电源,按常规试验方法进行tanδ测量的平衡操作。
f) 将试验电压降到零,反干扰装置的“幅值”与“相位”保持不变,将灵敏度调至最大位置。若检流计指示很小,所测数据即为正确值。
g) 若测试数据要求相当精确时,可重复d)、e)两项操作或进行电源正、反相测量。
电桥采用移相电源,如图1-2所示。由于干扰电流I'的相位在该被试设备的位置是不变的,所以调节电桥电源电压U的相位,Ix的相位便相应的变化,于是可以改变I'和Ix的夹角。当调节移相器使它们的夹角为零的时候,上述δ'即等于δ,见图1-3。设在开关K的正、反两种不同位置下将电桥调节到平衡,所得电桥读数为C4、R'3和C4、R"3,则被试品介质损失角为:
tanδ=ωC4R4
电桥的两次电容测量值为:
C'x=Cn(R4/R'3)×[(1/(1+tan2δ)]≈Cn(R4/R'3)
C"x=Cn(R4/R"3)×[(1/(1+tan2δ)]≈Cn(R4/R"3)
它们分别正比于I'cx和I"cx。


被试品的实际电容值(正比于Icx)为:Cx=(C'x+C"x)/2≈(CnR4/2)[1/R'3+1/R"3]。
找出相应于夹角为零的移相器位置的方法如下:在图1-2中将B与D短接,并将R3放在最大,此时干扰电流I'及由电源供给的被试品电流Ix均流过检流计G,它们的路径由图中虚线箭头所示。调节移相电源的相角和电压幅值,使检流计指示为最小,此时即表示上述夹角接近零。断开电源,保持移相电源相位,拆除BD短路,正式开始测量,将电压升至所需电压,若K在正、反位置下的tanδ值相等即说明移相效果良好。
用移相法测试操作比较复杂。
通过改变试验电源的频率为47.5Hz和52.5Hz(或45Hz和55Hz),利用高压电桥原理,并运用离散付里叶变换等算法,将50Hz干扰信号从测试信号中分离。
有利用光纤传递信号,隔离高压,抗外电场干扰等其他方法。
当电桥靠近电抗器等漏磁通较大的设备时可能会受到磁场干扰。通常,这一干扰主要是由于磁场作用于电桥回路所引起。为了消除干扰的影响,一般可将电桥移动位置(约数米),即可移到磁场干扰较小或影响范围以外。若不可能,则也可以在检流计极性转换开关处于两种不同位置时将电桥平衡,求得每次平衡时的试品介质损失角及电容值。然后再求取两次的平均值来消除磁场干扰的影响。
(a) 电桥配套的标准电容器BR-16绝缘受潮;
(b) 电桥接线插座的屏蔽不良;
(c) 被试品与电桥的连接电缆(屏蔽线)长度超过10m;
(d) 被试物电极的绝缘电阻和杂散电容。
高压电桥和ZC-221抗干扰介质损耗测试仪应定期校验,试验时保证接线完好,不受潮;被试物周围的杂物应予清除。