负载损耗是一个重要参数,它对于变压器的经济运行以及变压器本身的使用寿命,都有着极其重要的意义;而短路阻抗,它决定了变压器在电力系统运行时对电网电压波动的影响,以及变压器发生出口短路事故时电动力的大小,同时短路阻抗还是决定变压器能否丼联运行的一个必要条件。
通过短路阻抗和负载损耗的测量,可以验证这两项指标是否在国家标准及用户要求范围内,同时还可以通过试验发现绕组设计与制造及载流回路和结构的缺陷。
1、短路阻抗及负载损耗的测量,应当在试品的一个绕组的线端施加额定频率,且近似正弦的电流,另一个绕组短路,各相处于同一个分接位置。测量应在50%~100%额定电流下进行;为避免绕组发热对试验结杲产生明显误差,试验测量应迅速进行;同时准确记录试验时绕组温度。
2、短路阻抗及负载损耗的测量与空载试验的测量线路相同,只是测量中无需进行电压波形校正;测量方法上的要求与《电力变压器空载损耗及空载电流的测量方法》中3~6的规定完全相同。
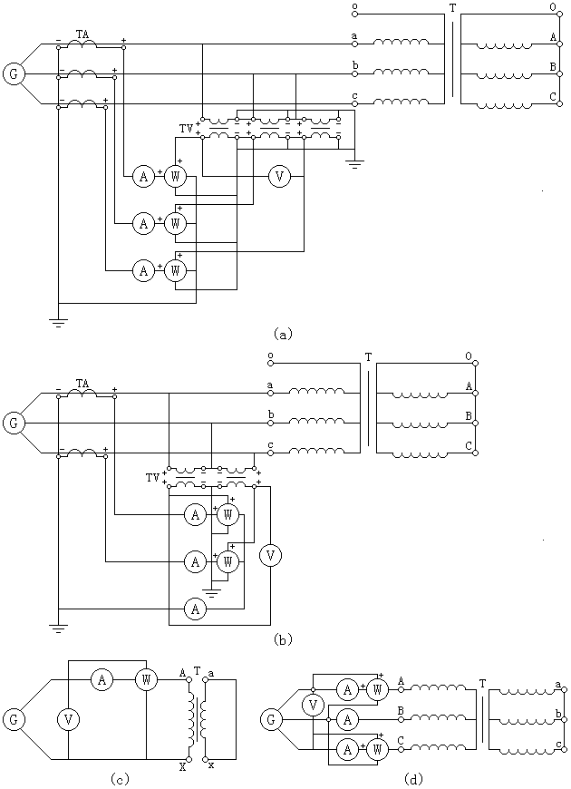
3、短路阻抗及负载损耗的测量接线见图1-11(a)、(b);对于额定电流很小的试品,仪表(电压表及瓦特表电压线圈)和电压互感器的吸收电流在测量电流中不可忽略时,应将电压取于电源,接线见图1-11(c)、(d)。
4、短路阻抗是在额定频率和参考温度下,一对绕组中某一绕组端子之间的等效串联阻抗;其百分数等于短路电压与额定电压之比,测量时应以三相电流的算术平均值为准,如果试验电流无法达到额定电流时,短路阻抗应按式(1)、式(2)折算并校正到表1-1所列的参考温度。
Zkt=(Ukt/Ur)×(Ir/Ik)×100 ---------------------------------------------- (1)
Zk=√[Zkt2+(Pkt/10Sr)2×(Kt2-1)] -------------------------------------- (2)
式中:
Zkt——绕组温度为t℃时的短路阻抗,%;
Ukt——绕组t℃时通过试验电流Ik的短路电压,单位为kV;
Ur——施加电压侧的额定电压,单位为kV;
Ir——施加电压侧的额定电流,单位为A;
Zk——参考温度时的短路阻抗,%;
Pkt——t℃时的负载损耗,单位为W;
S——额定容量,单位为kVA;
Kt——电阻温度换算系数(同10.5)。

| 绝缘的耐热等级 |
参考温度 ℃ |
| A | 75(80) |
| E | 95 |
| B | 100 |
| F | 120 |
| H | 145 |
| C | 170 |
|
注1:括号内的数值适用于干式变压器。 注2:对于大型电力变压器,其阻抗受温度影响较小,可不比进行温度校正。 |
|
5、短路阻抗通常还以每相欧姆数表示,按式(3)计算,也应校正到表1-1所列的参考温度。
Zi=ZkUr2/100Sr --------------------------------------------------------------- (3)
式中:
Zi——短路阻抗,单位为Ω/相;
Ur——绕组的额定电压,单位为kV;
Sr——绕组的额定容量,单位为MVA;
Zk——绕组的短路阻抗,单位为%。
6、负载损耗是绕组通过额定电流时所产生的损耗;测量时,应以三相电流的算术平均值为准,施加额定电流,如果试验电流无法达到额定电流时,负载损耗应按额定电流与试验电流之比的平方增大,负载损耗中的电阻损耗与温度成正比,而其他损耗与温度成反比。两部分损耗应分别校正到表1-1所列的参考温度,通常用式(4)计算:
Pk=[Pkt+ΣIr2R×(Kt2-1)]/Kt ---------------------------------------------------- (4)
式中:
Pk——参考温度下的负载损耗;
Pkt——绕组试验温度下的负载损耗;
Kt——电阻温度换算系数(同10.5);
ΣIr2R——t℃时被测一对绕组的电阻损耗。
三相变压器一对绕组的电阻损耗应为两绕组电阻损耗之和,按式(5)、式(6)计算:
Y或YN联结的绕组 Pr=1.5Ir2Rxn=3Ir2Rxg ---------------------------------- (5)
D联结的绕组 Pr=1.5Ir2Rxn=Ir2Rxg ------------------------------------ (6)
式中:
Pt——绕组的电阻损耗,单位为W;
Ir——绕组的额定电流,单位为A;
Rxn——线电阻,单位为Ω;
Rxg——相电阻,单位为Ω。
在试验中,短路连接线不宜过小,对于铜质导线,一般选择电流密度为3A/mm2~4A/mm2;而对于大容量变压器,其低压侧电流很大,由于短路连接的电阻损耗引人的测量误差较大,可在试验结果中加以校正。
7、变压器的短路阻抗和负载损耗应在主分接测量,对于调压范围超过±5%的变压器还应测量两个极限分接的数据;对于三绕组变压器,其短路阻抗及负载损耗应在成对的绕组间进行测量。如:
在绕组1与绕组2之间、在绕组1与绕组3之间、在绕组2与绕组3之间。
对于多绕组的变压器,绕组也应成对的选取,其原则与三绕组相同:试验时,非被试绕组开路。
8、不同容量的绕组间测量时,施加电流应以较小容量的额定电流为准,试验结果中负载损耗应注明容量;短路阻抗应折算到大容量一侧。
9、当试验频率不等于额定频率时(其偏差小于5%),负载损耗可以认为近似相等,短路阻抗按式(7)折算:
Zk=√{(Zkt׃r/ƒ)2+(Pkt/10Sr)2[Kt2-(ƒr/ƒ)2]} ---------------------------------- (7)
式中:
Zk——参考温度下的短路阻抗,%;
Zkt——试验温度下的短路阻抗,%;
ƒr——额定频率,单位为Hz;
ƒ——试验频率,单位为Hz;
Pkt——试验温度下的负载损耗,单位为W;
Sr——额定容量,单位为kVA;
Kt——电阻温度换算系数(同10.5)。
10、当对变压器的绕组是否存在缺陷及对产品结构的合理性产生怀疑时,可进行如下的单相负载试验:
对于供电侧绕组为YN、另一侧为yn或d联结的产品,可以轮流在一个相绕组(例如:AO、BO、CO)施加额定电流,而另一侧三相短路,三次测量的阻抗压降平均数乘以√3就相当于三相的压降,三次负载损耗之和应相当于三相测量的负载损耗。
对于供电侧绕组为Y、另一侧为y或d联结的产品,可轮流在每个双相上施加额定电流,而另一侧三相短路,依次测量阻抗压降和负载损耗,允许将单相测量的结果换算到三相数据,其组阻抗压降应乘以√3/2,总的负载损耗应为三次负载损耗之和的一半。
对供电侧绕组为D、另一侧为yn、y或d联结的产品,可轮流在供电侧每个双相上施加2/√3额定电流,依次短路一相线圈(如在AB端供电、BC端短路)而另一侧绕组三相短路,依次测量阻抗压降和负载损耗;允许将单相测量结果换算到三相数据,其阻抗压降等于三次测量的平均数,其负载损耗等于三次负载损粍之和的一半。
对于独立绕组的三个单相的负载损耗应基本相等。对于自耦联结绕组的三个单相损耗,一般B相较其他两相略大一些。