温升试验是验证试品在额定工作状态下,主体所产生的总损耗(空载损耗与负载损耗)与散热装置热平衡的温度是否符合有关标准的规定,并验证产品结构的合理性,发现油箱(或外壳)和结构件上的局部过热的程度。
1、温升试验的地点应清洁宽敞,在试品周围2m~3m处不得有墙壁、热源、杂物堆积及外来辐射气流等干扰,室内可有自然的通风,但不应引起显著的空气回流。
以空气为冷却介质的试品,环境温度应在10℃~40℃;以水为冷却介质的试品,入口水温不得高于25℃。
2、温升试验应摸拟试品在运行中最严格的状态,应在额定容量、最大电流分接进行。试验的额定条件为:铁心损耗等于空载损耗(校正值),线圏及附加损耗等于实测参考温度的负载损耗(额定容量、最大电流、最火负载损耗的分接)。当最大电流分接为最大损耗分接时,试验在最大电流分接进行;当最大电流分接与最大损耗分接不同时,试验一般应选择最严格的分接进行,并对另一要求进行折算。
3、温升试验可釆用下列方法之一:
(1)直接负载法:在变压器的绕组一侧供给额定励磁,在另一侧绕组连接适当负载,这种方法是最真实的温升试验。负载可以用一般的电器(如电抗器、电阻或灯泡),也可以把极板放在水中,通过调节极板距离和溶解盐来改变负载电流;还可以用移圈调压器作负载,调节动圈来改变负载电流;
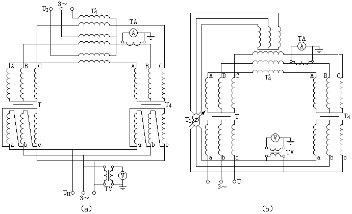
(2)相互负载法:是利用一台与试品电压比和联结组向量标号相同的辅助变压器,其一侧绕组与试品同名端并联,供给额定励磁,另一侧绕组通过负载辅助变压器与试品同名端并联.见图1-1,通过调节负载辅助变压器的输人电压来改变试品的负载电流,使其达到额定值;负载辅助变压器的电源可以与供给额定励磁的电源不同,见图1-1(a);也可以是相同的,见图1-1(b);但是无论是同一电源,还是两个电源,必须保证两个电源的相位及频率完全相同,否则是无法进行试验的。

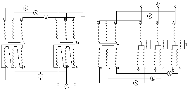
(3)循环电流法:用循环电流法进行温升试验,见图1-2;将试品的一侧与辅助变压器同名端并联,供给额定励磁,另一侧的同名端也相应并联,靠试品与辅助变压器在另一侧的感应电势差使负载电流接近试品额定电流;辅助变压器的容量及励磁侧的电压应分别大于或等于试品容量及额定电压;靠调节分接或移圈调压器的动圈所产生的电势差,应尽量接近试品和辅助变压器的试验电流下的阻抗压降之和。
用这种方法进行温升试验,往往试验电流不能等于额定电流,但试品的试验损耗应不低于总损耗的80%,试验电流应不低于额定电流的90%,试验结果应进行相应的换算;用循环电流法进行温升试验时,电源除供给两台变压器的空载容量外,还供给试品与辅助变压器的试验容量差。

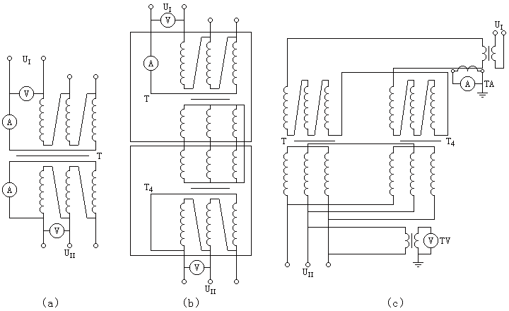
(4)零序法:采用零序法进行温升试验,是在绕组的一侧供给额定励磁,在另一侧零序回路中供电,使绕组产生额定电流,两侧绕组的零序电流应分别有零序回路;三相变压器用零序法进行温升试验的原理接线图见图1-3、单相变压器见图1-4。


三相变压器因采用此方法,使负载电流的相序为零;因此三相磁通的相序也是零;绕组磁势平衡后的漏磁通常将会使铁心夹件、拉螺杆、防尘罩等附加损耗猛增,造成局部过热。YN联结的绕组,中性点连线的电流将会等于3倍额定电流,因此试验前需采取必要的措施,试验方能顺利的进行。
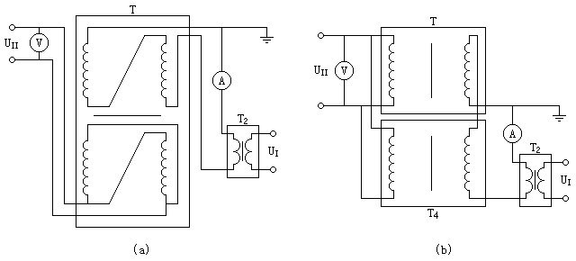
(5)短路法:用短路法进行温升试验时,将试品的一侧绕组短路,另一侧供电,使其输人功率等于最大总损耗;当温升稳定后,将得到相当于额定状态的油顶层温升及油平均温升;油的温升稳定后降低输入功率,使绕组中的电流等于额定容量的最大电流;然后持续1h,测量绕组对油的温升;将额定容量的最大电流时绕组对油的温升加上最大总损耗时油的平均温升,就等于试品在额定容量运行时绕组对冷却介质的最高温升。
油浸式变压器的温升试验可以采用以上五种方法的任意一种,但以短路法为最简单,因此油浸式变压器多采用短路法;干式变压器应根据产品特点和设备条件选用前四种方法,如果有合适的辅助变压器,采用循环电流法最简单;对于单台干式变压器可采用模拟法进行温升试验,具体方法见GB 6450中的规定。
4、为了缩短温升试验的时程,试验开始时可以采取提高输人功率或恶化冷却条件(但油泵应正常运行)的办法,使温度迅速提高;当监视部位的温升达到70%预计的温升时,应立即恢复额定发热与冷却状态。
5、试验中应维持输入功率恒定,每半小时记录一次监视部位的温度;同时油浸式变压器还应监视顶层油温度和散热器进出口温度,干式变压器还应监视铁心温度。此外,还应记录环境温度和人口水温度(如果是水冷却器)。
6、温升试验开始后1h左右应在带电的情况下,检査低压侧油箱壁和强电流(3000A以上)瓷套周围有无局部过热部位,然后在试验中用热电耦或点温计测量其温升。
7、温升试验后期,油浸式变压器当顶层油温升的变化率小于每小时1K,并维持3h时,可以认为温升已经达到稳定状态;注意,计算温升时冷却介质的温度取最后1h内的平均值;干式变压器当温升变化值每小时不大于允许温升的2%或每小时不大于2K(二者之中取较小的值)时,即认为温升已经稳定,达到了最终温升。
读取各监视部位和环境温度的最终值,对于直接负载法、相互负载法、循环电流法和零序法温升行将结束;对于短路法应降低输人功率使绕组中的电流为额定容量的最大电流,持续1h;如果施加电流与规定的电流之差在±10%之内,可以直接测量热电阻,然后按GB 1094.2的规定折算。各种方法最后均需断电测量热电阻,利用冷、热电阻的变化率计算绕组温升。
8、如果对其他绕组进行温升试验需要重复送电时,应维持额定电流1h,然后断电测量热电組决定绕组此时对油的温升,此时绕组对油的温差加上总损耗下的油平均温升,就等于额定状态下绕组对冷却介质的温升。
9、为了毎次试验可以获得两个绕组的温升,使用电桥测量冷热电阻时,应在测量一对绕纽的冷电阻时,需反复测量,找出电阻测量时间最短的两回路中的电流大小。
使用数字电压表用压降法测量冷热电阻进行温升试验时,可将两个绕组串联。
冷电阻测量后要准确的记录绕组温度,将温升试验中带电的部分做好标记,悬起保持足够的绝缘距离,使冷热电阻测量处于同一状态,以减少测量误差。
10、冷却介质的温度测量:冷却空气(环境)温度的测量应避开吹风和热辅射,为了避免变压器温度变化与冷却空气温度变化之间因滞后而引起的误差,温度计应插人油不少于1000mL的悬空的金属油杯中,其时间常数为2h左右,温度计的精度应不低于0.2℃。
温度计应分布在试品周围,一般不少于三个,距离冷却表面1m~2m,位于冷却表面高度的一半。对于具有风冷却器的试品,如果有一个流向分明的气流流向冷却器,而没有很多空气回流,则温度汁应放在气流的人口处,温度计距箱身和冷却表面的距离应为1m~2m,以防热辐射;如果不具备这些条件时,冷却空气温度应在变压器周围避开回流测量,最好放在没有冷却器的一侧。
冷却水温度应在冷却器人口处测量,最好每只冷却器均测量,取其平均温度作为冷却介质温度。
11、顶层油的温度,应由放在油箱顶部充油的温度计座中精度不低于0.2℃的温度计测量;如果是集中冷却,温度计座应置于出油管处。
12、油平均温度是绕组温度的一部分,直接关系到绕组温升,准确的确定油平均温度尤为重要;试验可选用下列方法:
(1)图解法:利用停电后电阻随时间的变化曲线,釆用图1-5的方法画出直线L与纵坐标交点R,R就是相当于油的平均温度的电阻,油平均温度按式(1)计算:
θp=R/R1(T+θ1)-T --------------------------------------(1)
式中:
θp——油的平均温度,单位为℃;
R1——绕组的冷态电阻值,单位为Ω;
θ1——冷态电阻的绕组温度,单位为℃;
T——对于钢导线为235、铝导线为225。

(2)测暈计算法:试验时用带有油湿度计座的连管将油箱与散热器或冷却器连接起来,将分度值不低于0.2℃的温度计置于充油的油温度计座中,测量散热器或冷却器进岀口的油温,每片散热器与冷却器由于所处位置不同,散热功率也不同,应尽可能多的测量其进出口油温,取其平均值进行计算。对于油浸自冷、油浸风冷及强迫油循环冷却的变压器,油的平均温度应等于顶层油温度和底部油温度的平均值。
对于管式或波纹式的油箱,温差值应取散热管或波纹顶部和底部表面温度之差,散热管或波纹应尽可能选取油箱某一侧的中间部分。
(3)估算法:额定容量低于2500kVA采用自然油循环的板式油箱、波纹油箱、带有散热管油箱或带有片式散热器油箱的变压器,其油的平均温升可按顶层油温升的80%计算。
13、铁心温度的测量通常采用校准的热电偶,热电偶应嵌人铁轭表面1cm~2cm,在上铁轭设置3个~5个测量点,取其最高温度计算温升。
14、绕组温度的测定:绕组温度是靠冷热电阻的变化率决定的;因此准确测量冷热电阻的阻值、冷电阻的绕组温度和热电阻的冷却介质的温度是极为重要的;具体规定如下:
(1)冷态电阻测量和绕组温度见《电力变压器绕组电阻的测量方法》的相关规定,推荐使用武汉致卓测控研发生产的ZC-205A直流电阻测试仪进行电阻测量;为了使冷、热电阻的测量误差减小到最低,应记录冷电阻测量时电源电流、电压、稳定时间等。
(2)热电阻的测量要与冷电阻测量时的连线、直流电阻测试仪、电源及电流、电压、稳定时间等完全相同;切断试验电源时应尽量减少对冷却条件的干扰(保持油泵继续运行),并以最快的速度打开短路工具,接通电源测量热电阻;要特别注意切断与被测绕组并联的供电回路和电压、功率测量回路,否则测量将会失败。
(3)具体的绕组温度测定应符合GB 1094.2—1996中5.4、5.5的规定。
15、干式变压器温升计算按如下方法:
(1)采用直接负载法、相互负载法、循环电流法或零序法使试品铁心达到额定励磁、绕组达到额定负载吋,绕组温升按式(2)计算:
Δθ=R2/R1(T+θ1)-(T+θ2) ------------------------------------ (2)
式中:
Δθ——绕组对空气的温升,单位为K;
R1——绕组的冷态电阻,单位为Ω;
R2——电源切断瞬间的电阻,单位为Ω;
θ2——试验最后1h内空气的平均温度,单位为℃。
(2)当试品铁心达到额定励磁、绕组电流达到90%及以上额定电流时,温升按式(3)计算:
Δθ=Δθt(It/Ir)q ------------------------------------------- (3)
式中:
Δθt——负载电流为It时绕组对空气的温升,单位为K;
Ir——额定电流,单位为A;
q——空气自冷(AN)为1.6、风冷(AF)为1.8。
16、油浸式变压器的温升计算如下:
(1)顶层油温升计算:当采用直接负载法、相互负载法、循环电流法或零序法使试品铁心达到额定励磁、绕组达到最大额定电流时,以及采用短路法使输人功率等于总损耗,当达到稳定状态时,顶层油的溫升等于顶层油的温度与冷却介质温度之差;如无法达到额定发热状态,但试验损耗与规定的总损耗之差在20%以内时,按式(4)校正:
(总损耗/试验损耗)x -------------------------------------------- (4)
式中:
x——自然油循环且额定容量不大于2500kVA为0.8;自然油循环且额定容量大于2500kVA为0.9;强迫非导向油循环和强迫导向油循环为1.0。
(2)绕组的温升计算:采用直接负载法、相互负载法、循环电流法、零序法进行温升试验,铁心达到额定励磁、绕组流过额定容量的最大电流,达到稳定状态后停电测量热电阻,计算方法按上述15(1)的规定;当采用短路法使输人功率为最大总损耗,达到稳定状态后,测量最大总损耗时油对冷却介质的温升,然后降低到额定容量最大电流1h后,测量绕组对油的温升,将总损耗时油对冷却介质的温升、加上绕组对油的温升就等于绕组对冷却介质的温升;如果施加的电流与规定的电流之差在10%以内,可采用式(5)校正系数来确定高于油平均溫度的绕组温升:
(额定电流/试验电流)y -------------------------------------------- (5)
式中:
y——自然油循环及强迫非导向油循环为1.6;强迫导向油循环为2.0;
额定电流——指须施加的额定容量时的最大电流值。
(3)对于多绕组变压器,它的两个以上的绕组可以同时带负载,其温升试验一般按独立的双绕组进行;在某些情况下,某个绕组的容量可能妨碍变压器在规定值的总损耗下进行试验,此时油浸式变压器的顶层油温升和油平均温升经协商可按上述16(1)的方法校正;为了确定该绕组在其最严格情况下与指定负载组合的温升,必要时可按上述16(2)的方法校正;在计算中可考虑该负载组合下的杂散损耗和涡流损耗。